南海胜利号PSG发电机组无功负载平衡调节
南海胜利号2号发电机组前段时间因为供油系统问题,导致该机组运行高有功功率时出现转速振荡和加载不达的现象,经现场技术人员维修油路、更换执行器及2301A调速控制板后,消除了故障现象,但机组却出现了无功偏高的不正常情况。
了解熟悉PSG机组AVR系统
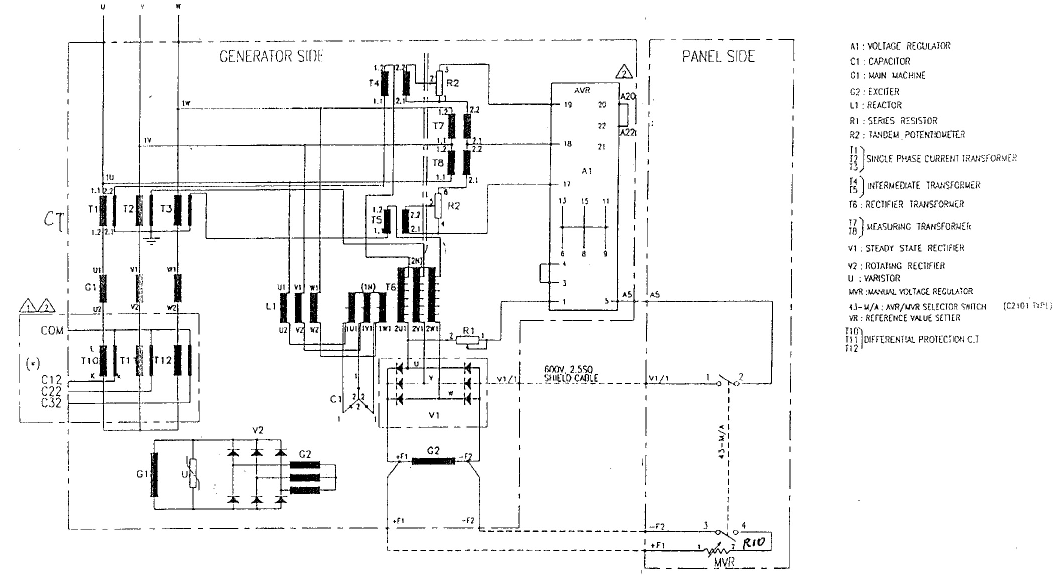
由技术资料得知,与无功调节有关的PSG机组自动电压调节器(AVR)为HYUNDAI的产品,这个控制单元安装在机组本体上
寻找和确认AVR单元的安装位置及地点

经对有关位置拆查,确认AVR组件在机组发电机侧的顶部(下图),右下图为A1组件

学习和理解AVR的电路原理
根据有关资料,查找得到PSG组的电压调节系统和原理图
分析如下:
PSG机组电压调节系统由主发电机、旋转励磁发电机和电流与电压测量变压器组成,核心部件为A1组件,通过三相主母线测出的电压与电流互感叠加后的信号作为A1的交流输入及电压反馈,利用运放元件,在A1里形成单闭环调节系统,最终调节输出SCR的导通触发角,成功串联分流电阻R1,并联在旋转励磁发电机的磁场线圈F1/F2的两端。
流过磁场线圈F1/F2电流的大小完全取决于输出SCR的导通触发角。
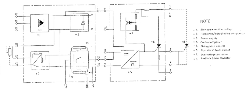
AVR组件内部电路配有设定点补偿电位器Usoll,比例增益电位器Vr以及积分电位器Tn


现场对3台PSG机组无功平衡在线调试
在熟悉和理解AVR组件工作原理和使用方法后,和海上现场人员一起,分次分批对
1#、2#、3#发电机组空载输出电压和在线无功负荷进行了反复的调节(主要调节A1组件中的设定点补偿电位器Usoll,并在该处标明调节功能指向,最终达到合适的3台PSG机组在线组合运行的优化平衡效果。
建议:
由于PSG主发电机内安装有旋转励磁发电机和三相全整流桥组,加上还有AVR系
统元件,这些组件的运行状态对于发动机的正常运行还是非常有影响的。在平时工作中,因为上述组件藏身于主发电机内,使用人员往往会忽略对它们的检测、检查及维护,长期以往,容易导致不可预测性的故障产生,期望引起油轮维护单位重视。
现场培训
根据技术资料结合实际现场工作过程,对相关组别人员进行2小时AVR及2301A单
元功能互动式技术培训,达到较好的效果
以上技术服务工作,完全在油轮维修监督、电气主操及电气人员大力支持协助下完成。



